空调冷却水系统设计问题的探讨
摘要:空调制冷的冷却水系统一般是开式系统,相对比较简单,因而,经常不被设计人员所重视。本文就冷却水系统的承压、水泵扬程的确定、多台冷却塔的并联、系统的启停顺序、节能控制等问题谈谈自己的观点,供大家。
关键词:冷却水 承压 扬程 冷却塔并联 变频控制
一、冷却塔的位置要考虑系统设备承压要求:
冷却水系统形式主要有两种:水泵前置式和水泵后置式,如图1、2。确定时要考虑水系统的承压能力。水系统的承压能力最大的地方是水泵出口,如图中的A点,系统承压有以下三种情况:系统停止运行时,水泵出口压力为系统静水压力h=Z;系统瞬时启动,但动压尚未形成时,水泵出口压力为系统静水压力和水泵全压之和h=Z+HP;正常运行时,水泵出口压力为该点静水压力与水泵静压之和h=Z+HP-v2/2g。冷水机组冷凝器耐压,目前国产机组一般为981KPa。水泵壳体的耐压取决于轴封的形式,水泵吸入侧压力在981KPa以上时,要使用机械密封。

冷却塔如果设在高层建筑主楼屋面,产生的压力高于机组的承压能力时,冷却水泵宜设在冷水机组的冷凝器出口,以降低冷凝器工作压力。有人会提出疑问:水泵入口负压过大,会产生气蚀。事实上,
冷却塔与冷水机组之间的高差,远大于管路阻力和冷凝器阻力,并且水泵还有一个容许吸上真空高度。
笔者的同学曾经设计一个工程,机房在地下,裙房屋顶为人员活动空间,业主要求在120米高的屋面安装冷却塔,系统最大承压要超过1.2MPa与水泵全压之和。这就造成产生的静压太高,冷凝器不能承受,同时对水泵轴封和软接头提出了更高要求。
解决方法一:选用能承受高静压的设备和管道配件,这将大大增加工程造价。

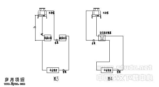
解决方法二:如图3,设两个冷却水箱、两套冷却水泵。一个高温冷却水箱、一个低温冷却水箱,一套冷却水泵从低温水箱抽水进入冷凝器后进入高温水箱,另一套冷却水泵从高温水箱抽水送入冷却塔,然后回流到低温水箱。但要注意:冷却塔处要采取一定的措施,避免停泵时水全部流入低温水箱。水箱要满足冷却塔到机房的充注水量,水箱的水位也不好控制;这样水泵的扬程太高(图中h高度的扬程浪费了),这不是一个的做法。
解决方法三:加板式热交换器隔绝高压,但冷却塔选用要有余量,如图4。
笔者认为,对于某些建设方的不合理的要求,设计人员不要迁就。此类工程最好把冷却塔放在放在裙楼上 。
二、冷却水泵扬程的确定
冷却水系统水泵扬程应该是系统阻力(管道、管件、冷凝器阻力之和),冷却塔集水盘水位至冷却塔布水器的高差,冷却塔布水器所需压力组成,并附加5%-10%裕量。设计人员常犯的错误,是一见到开式系统就计算系统的高差。冷却塔虽然是开式系统,但是因为冷却塔自带集水盘,相当于水箱放在屋顶,这部分水静压和供水管上升所需静压相抵消,所以只需计入冷却塔底盘和布水管的高差就可以 。
某工程空调冷却水系统:2台水泵+2台冷却塔并联,水泵设计流量400t/h, 扬程40m。调试时遇到如下问题: 单台水泵运行时,若泵出口阀门开度>30%,水泵振动较剧烈,泵前、后压力表跳动,配电柜电流表跳动; 若泵出口阀门开度<25%,水泵基本可以稳定运行,电流表显示为90A。经计算,当电流为90A时,水泵流量假定为400t/h,效率按70%计,则扬程约17m,设计者大概把冷却塔和水泵的高差计入了扬程,所以水泵扬程大了一倍。幸好阀门开得小,否则水泵可能会烧电机。
再看另一种情况:在实际工程中,由于诸多原因,建筑屋面不允许放置冷却塔,而冷凝器又设于高处,形成如图5所示的系统。

这种系统当水泵停止运行时,管道内冷却水回到塔中而形成真空,产生虹吸而倒流,冷却塔集水盘处会溢水满地。设计时一般采取一定的措施,如在冷却水管的顶端安装一个真空破坏阀,如图6。或在顶部设通气管,如图7。《暖通空调》2003年第4期《冷却塔处于系统下部时的水力分析》一文提出:当系统高度太高时,在冷却塔进水处设电动阀,以防止系统停止运行时水流空,笔者认为不如图6、7方便、简单。
下面我们分析一下图7,首先,假设ab段阻力为hab,bc段阻力为hbc,水泵扬程为H,冷却塔所需出流水压为hlq。
第一种情况:h2=hbc+hlq,水泵扬程仅需克服ab段阻力和ab之间的高差,即H=hab+h1+h2,此时通气管的高度h3高度可为0,这是理想情况。
第二种情况:h2<hbc+hlq,水泵扬程不仅需克服ab段阻力和ab之间的高差还要有余量来克服bc段部分阻力,扬程H=hab+h1+h2+(hbc+hlq -h2) = h1+ hab+hbc+hlq 。很显然,当通气管的高度h3> hbc+hlq-h2时,水才不会从通气管内流出来。
第三种情况: h2>hbc+hlq,水泵扬程仅需克服ab段阻力和ab之间的高差扬程H=hab+h1+h2,h3=0。但是,冷却塔出水中混入大量空气,水泵扬程部分被浪费了,增加了电能消耗,这不是一个经济的做法。综上所说,第一种情况是少见的,第二种情况是普遍的,第三种情况应尽量避免的。为了使系统正常经济的运行,系统高度不宜太高,设计时应进行详细计算,当出现第三种情况时,可以通过增加bc段阻力来避免。
三、多台冷却塔的并联问题
规范要求选主机时要尽量做到大小搭配,以便适应负荷的变化,但这时冷凝器、水泵、冷却塔连接起来就很麻烦了。
在工程上,多台冷却塔并联运行时,配管方式一般有5种方式,见图8-12.


图9管线布置最复杂,占用空间大,但流量分配合理,运行可靠性高。图8、10、11管线布置简单,但是,经常出现溢流和补水现象,主要原因是:
1、一般在塔的进水管上安装了电动阀,而出水管上未装,不运行的塔进水阀关闭,但出水管连通。当单台运行时,用的那台冷却塔水盘中水位上升,引起溢流,而其他不运行的塔的水盘则不停的补水。
2、各塔水量分配不平衡,主要是管路布置问题,有的塔进水管道阻力小,出水管道阻力大;进水多出水少,造成溢流。有的塔则相反,不停的补水。
3、几台大小不同的冷却塔连在一起时,塔中水位不一样高,水盘低的塔必然溢流。
基于上述问题,设计时要注意平衡问题,包括水位平衡和水量平衡,通常对于合流进水方式,采取以下几种措施:
1、对于图8,每台冷却塔的进出水管上设电动阀,并与水泵和冷却塔风机连锁控制。
2、对于图8,10,11,各冷却塔(包括大小不同的塔)水位控制在同一高度,高差不应大于30mm。在各塔之间安装平衡管,并加大出水管的共用管段的管径。
3、对于图8,11,为平衡各冷水机组水量,可在各台冷水机组出水口设平衡阀。
图12管线布置简单,系统流量也易平衡,笔者常采用此方式。
四、冷却水系统的启停顺序
《制冷空调自动控制》(张子慧、黄翔、张景春编)提出冷却水系统的启停顺序:风机-电动蝶阀-水泵。而某些产品中明确提出“冷却塔启动时一定要先开水泵后开风机,不允许在没有淋水的情况下使风机运转”。笔者认为:在过渡季的冷却水循环中,有的时间可以不用开风机。假如采用先开风机后开泵的顺序启动方式,就无法实现水泵运行而风机停止的工况。正确的冷却塔的启停顺序一般应该为:开冷却水泵-开冷却塔对应的电动蝶阀-确认淋水正常和水盘的回水正常无空气-视冷却水温的需要决定冷却塔的风机运行;停时程序相反。
五、选用冷却塔应有富余量
笔者调查了许多工程,发现冷却塔与冷水机组的冷却水额定流量相等一一对应情况下,在特别炎热时,冷水机组出力降低甚至无法运行,或者,运行1台机组需开2台冷却塔。这说明国产冷却塔在标准工况、额定流量下,一般难以达到5℃温差并长期运行,所以在选冷却塔时建议按冷却水量的1.2倍来选择冷却塔。溴化锂冷水机组由于其制冷循环特点,要求更大的冷却水温差,这时,就不能选用标准型冷却塔,而要选用中温型,并根据生产厂家提供的全性能曲线图表来校核。
六、冷却水系统的变频与控制
1、冷却水系统变频控制的必要性
大型中央空调系统,通常按最大负荷来设计,但是,系统大部分时间是在部分负荷下工作。空调冷却水系统一般是定流量系统,部分负荷下动力输送能耗不变,使制冷系统综合能效比大大下降。常规控制方式是对冷却塔出水温度进行调节。冷却水温度的调节,一般可采用冷却塔出水温度控制风机的启闭,或者在冷却塔进水管上安装两通电动调节阀,旁通部分水量,保证供制冷机的冷却水混合温度,同时又控制风机的启闭。
在实际设计选择水泵时,我们常常将流量、扬程值分别附加10%-20%,如果再考虑上计算过程的保守,就导致经常发生系统流量扬程高于系统需求值,需要用阀门来调节,造成很大浪费。
2、冷却水系统变频控制的可行性
对冷却水泵采用变频调速控制,辅以冷却塔风机的通断控制或变频调速控制,将大幅度减少冷却水系统的能耗。
对于电制冷机组,冷却水系统的下限流量可定为额定流量的70%。对于蒸汽双效溴化锂吸收式制冷机组,下限流量可以更低,国产双良的机组下限流量可为60%,远大的机组下限流量可为30%,远大机组中还为冷却水泵和冷却塔风机提供了变频信号输出和控制软件。
3、错误观点
谈到变频调速,有人认为变频前后:水泵的流量、扬程、轴功率和转速的满足下列关系式:
G2/G1=n2/n1 ;
H2/H1=(n2/n1)2;
N2/N1=(n2/n1)3;
因而推断水泵的功率与流量的3次方成正比,再推出当流量为额定值的75%时,水泵的能耗已降至原值的42%。
这是一个错误的观点,变频前后两点并不是相似工况点,不满足上述关系式。
4、实际应用
笔者曾有幸参与某宾馆的冷却水系统节能的改造。该系统采用2台制冷量1160KW的蒸汽双效溴化锂吸收式制冷机组,冷却水泵流量320m3/h,扬程38m,电机功率55KW/台,2用1备。改造前该系统主要存在如下问题:1、该宾馆在淡季客房入住率低,水泵能耗高。2、设计冷却水泵扬程太高,需通过关小阀门来消耗多余的压差,严重浪费。改造时采用2套空调水泵智能恒温差变频控制系统,为节约设备初投资,在控制系统中增加一台切换控制柜,实现2台变频控制系统与3台水泵之间的自由转换。控制系统根据冷凝器进出口温度传感变送器采样温度变化结合空调制冷系统能量平衡关系调节水泵流量,维持冷凝器制冷剂侧和水侧热量平衡关系,维持进出口温差和换热对数平均温差恒定。项目改造完成后至今已经运行了2个制冷采暖周期,运行情况良好,节能效果得到业主高度评价。
5、缺点与不足:
如果常时间在低流速的情况下运行,冷却水管道易结垢,但是有人提出清洗管道的费用远小于水泵变频节约的费用。
机组冷却水流量减少,其换热系数也随之降低,机组制冷量减少,其制冷系数COP值可能也降低,机组相对耗能可能有所增加,如果大于节约下的水泵能耗,则适得其反。所以采取上述节能措施时,要综合考虑。
七、结论
在冷却水系统的设计中,要合理的选择水泵扬程,注意系统承压、流量的平衡问题,同时需要采取合理的节能控制措施来降低水输送能耗。
1 实用供热空调设计手册,陆跃庆主编
2 全国民用建筑工程设计技术措施-给水排
3 暖通空调设计通病分析手册 李娥飞 编著 建筑出版社











